back to 2025.07.06 K0DV beam troubleshoot

2025.09.02 replacement rotor 2025.09.02 replacement rotor:


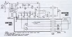
Doug opted to get a "like new" replacement rotor. He was initially having difficulty with it not giving a
position indication on his control box, but it looks like the rotor is fine and it's just a wiring problem.

Including pics of the connector on Doug's replacement rotor.



  Hy-Gain Rotator Connector  
  image002  
  image004  
  schematic (CDE t2x 1980)  
  Hy-Gain Rotator Connector     image002     image004     schematic (CDE t2x 1980)  

  new rotor won't show position.mov (43 MB)  
  new rotor won't show position.mov (43 MB)  


highest resolution images
last updated 09/03/2025 at 17:13:39 by make_www_index.command version 2025.06.28.A