back to 2025.07.06 K0DV beam troubleshoot

2025.08.23 rotor troubleshoot 2025.08.23 rotor troubleshoot:


I stopped over with a working rotor and control box, to troubleshoot Doug's parts. To recap, the rotor's brake
can easily be heard to respond to the brake being released and restored, with the usual loud CLAK from up on
the tower, but it won't turn. It had stopped responding to turns and then started working again, but then quit
working for good awhile later.

Doug had already followed the (detailed!) troubleshooting steps in the owner's manual, but everything appeared
to be good. The symptoms suggested a bad starter capacitor, but his cap tests good (135uF). My control box
didn't work any better with his rotor, and his control box was able to operate my rotor, so that clears the
control box of suspicion.

Since all the voltages and resistances were testing okay (per the manual's tests) I decided to measure current,
comparing my rotor with his. There will be some differences due to his having around 100 feet of control cable
between the two, but it should be similar.

                 N0ZYC                             K0DV

1/BK    Brake: 4.7a    Turn: 5.4a        Brake: 0.7a    Turn: 0.9a    GND

2/WH    Brake: 4.8a    Turn: 4.2a        Brake: 3.8a    Turn: 3.2a    Brake/Motor

5/OR    Brake:   0a    Turn: 1.9a        Brake:   0a    Turn: 2.3a    CW

4/Bu    Brake:   0a    Turn: 2.2a        Brake:   0a    Turn: 2.3a    capacitor




When my brake is released I get over 4.5 amps on both BK and WH. But for some reason this only produces 3.8 amps
on Doug's WH wire. I don't know where the return path is. Maybe the housing? This is ~25 volts AC, so there's
no way to tell which direction the current is flowing on any given wire.

Also of interest, the start capacitor is pulling 2.2 amps on both rotors when trying to turn.



  2025.08.23 16.43.10  
  2025.08.23 16.43.23  
  2025.08.23 16.43.26  
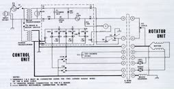
  Hy-Gain Rotator Connector  
  schematic (CDE t2x 1980)  
  2025.08.23 16.43.10     2025.08.23 16.43.23     2025.08.23 16.43.26     Hy-Gain Rotator Connector     schematic (CDE t2x 1980)  


highest resolution images
last updated 09/02/2025 at 20:27:25 by make_www_index.command version 2025.06.28.A